Загрузка...
На стартовую страницу сайта
 
-----

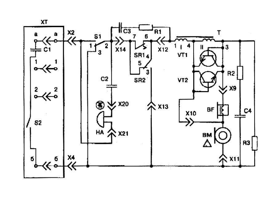
Телефонный аппарат "Спектр ТА-1128" выпускался возможно с 1982 года Пермским телефонным заводом. Предназначен для работы в сетях автоматических телефонных станций (АТС).

Инструкция по эксплуатации телефонного аппарата "Спектр ТА-1128".     Инструкцию предоставил Александр Воробьёв, город Владимир.

i